Preço de bomba de recalque
Pensando no comprador, a plataforma Soluções Industriais criou o maior número de produtos referência do setor industrial.
Caso esteja interessado por Preço de bomba de recalque e gostaria de mais informações sobre a empresa clique em um dos fornecedores a seguir:
Bomba de recalque preço
Acquatecck / Araras - SP
A bomba de recalque preço justo é responsável por transferência a água entre reservatórios. Ela é confeccionada com uma tecnologia de ponta e com materiais de boa procedência, permitindo a performance em ambientes agressivos, com proteção anticorrosiva. O produto assegura sistema inteligente, que promove a economia de energia e, além disso, evita a necessidade de manute...
Bomba de recalque
Nova Casa Florêncio / São Paulo - SP
A bomba de recalque é um produto muito eficiente, destinado ao abastecimento de água em condomínios, residências, indústrias e para o ramo de construção civil. A máquina permite realizar trabalhos de vazão otimizada para cada situação e, assim, proporciona a distribuição inteligente de água. Além disso, com auxílio do material, &eacut...
Bomba de recalque
Acquatecck / Araras - SP
A bomba de recalque opera no transporte de água em residências, indústrias entre outros locais. Em linguagem técnica, também pode ser chamada de bomba submersível. Em muitos casos, o material é utilizado para transportar água de locais mais baixos para locais mais altos, tais como os prédios. A água é coletada de um poço e levada para uma caixa d´ág...
Recalque de bomba
HIDRAULICA OCEANO / São Paulo - SP
Atendimento exclusivo em São Paulo e ABC
O recalque da bomba nada mais é do que a tubulação responsável por conduzir a água da bomba de sucção até uma caixa d'água superior, o que é importante para garantir uma boa distribuição para os pontos de uso. Sendo assim, é possível perceber a importância qu...
Bomba de recalque de água
Acquatecck / Araras - SP
A bomba de recalque de água é um equipamento leve e compacto, desenvolvido de maneira que possa oferecer o suporte ideal para os consumidores, além da capacidade de atender às mais diversas demandas. Isso acontece por conta da versatilidade do produto, que pode ser utilizado de maneira eficaz em áreas urbanas e até mesmo fluviais, garantindo uma execução plena da sua função...
Bomba de recalque de esgoto
Acquatecck / Araras - SP
A bomba de recalque de esgoto é utilizada em sistemas de tratamento de água e esgoto, responsável pela transferência de líquidos e substâncias de um reservatório para outro, por meio de pressurização. O produto é confeccionado com uma tecnologia robusta e moderna, que garante a eficiência de trabalho mesmo em locais contaminados. Por esse motivo, o material é...
Sistema recalque das bombas de sucção
HIDRAULICA OCEANO / São Paulo - SP
Atendimento exclusivo em São Paulo e ABC
O sistema hidráulico de uma edificação é parte indispensável, pois é responsável pelo transporte de água e alimentação em todos os pontos de uso e ramificações, garantindo o abastecimento em todos os quartos, apartamentos e outros ambientes de um edifício. Isso porque o siste...
Recalque de água
Acquatecck / Araras - SP
A recalque de água também é conhecida como adução, e se trata da transferência de água de um ponto para outro – normalmente para um local mais elevado – e que utiliza um sistema de bombeamento conhecido como adutor.
Utilização correta do materialUtilizado para o abastecimento de água com uma vazão excelente, o recalque pode ser encontrado em div...
Recalque de água fria
Acquatecck / Araras - SP
O sistema de recalque de água fria possui a principal função de realizar a transferência de água de um local para outro, por meio de técnicas adequadas de distribuição e armazenamento. Todo o projeto deve estar de acordo com as normas técnicas e determinações dos órgãos responsáveis, principalmente, a NBR 5626 da ABNT.
O material utiliz...
Sistema de recalque de água
Acquatecck / Araras - SP
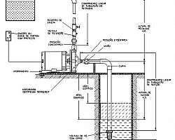
O sistema de recalque de água é responsável para fluir um líquido numa tubulação, até determinada altura. Geralmente, ele é usado para o transporte de um líquido de um reservatório inferior a outro mais acima, juntamente com a canalização e os meios mecânicos. Neste sistema , se distingue o conjunto de motobombas, em que é necessár...
Sistema de recalque predial
Acquatecck / Araras - SP
O sistema de recalque predial inteligente é uma solução inovadora para recalque de água. O sistema é compacto, silencioso e totalmente automático. Sendo composto por uma ou mais bombas de alto desempenho comandado por inversores de frequência e um transdutores de pressão.
Principais vantagens do sistema Durabilidade; Resistência; Custo-benefício atrativo; Entre...Sistema de sucção e recalque
Acquatecck / Araras - SP
O sistema de sucção e recalque ajuda um líquido a fluir numa tubulação, até determinada altura. Geralmente, ele é usado para o transporte de um líquido de um reservatório inferior a outro mais acima, juntamente com a canalização e os meios mecânicos
É preciso tomar um extremo cuidado quando lidando com um sistema de recalque, já que as manobr...
Recalque esgoto residencial
Acquatecck / Araras - SP
O recalque esgoto residencial possui a função de solucionar problemas relacionados à pressão da água, muito presentes em lugares em que, por motivo da altura da caixa d’água ou da cisterna, o volume de água é pequeno. O produto é composto por uma eletrobomba silenciosa e um controlador automático, útil em qualquer condição de abastecimento.
Loca...Sistema de recalque inteligente
Acquatecck / Araras - SP
O sistema de recalque inteligente é uma solução inovadora para recalque de água. O sistema é compacto, silencioso e totalmente automático. Sendo composto por uma ou mais bombas de alto desempenho comandado por inversores de frequência e um transdutores de pressão.
Informações técnicas do produtoO sistema pode ser utilizado em aplicações...
Chapa xadrez recalque de alumínio
Genesis Metais / Cordeirópolis - SP
A chapa xadrez recalque de alumínio é um componente fundamental para a criação de pisos antiderrapantes, graças aos recalques feitos após a transformação industrial. Dessa forma, é possível criar degraus de escadas, plataformas, mezaninos e passarelas. É possível desenvolver a chapa xadrez recalcada alumínio com diversos formatos de relevo. O forma...
